
本实用新型涉及分条机的技术领域,尤其是涉及一种便于除尘的分条机。
背景技术:
分条机的作用是将钢带根据实际需要切成不同宽度的钢条,便于对钢条进行后续加工。分切机一般包括机架、导向滚筒组、刀片轴,刀片轴连接电机,刀片轴上设置有若干个圆形刀片,使用时,需要分切的钢带依次穿过导向滚筒组、刀片轴,刀片轴在电机的带动下旋转,圆形刀片会将钢带分切成若干个不同宽度的钢条。钢条的宽度是由相邻两个圆形刀片之间的间距决定的,相邻两个圆形刀片之间是通过隔套隔开,隔套是套设在刀片轴上的,隔套的长度决定了相邻两个圆形刀片之间的距离,最终决定钢条的宽度。
现有的分条机在钢材分条过程中,其钢材侧面、表面以及分条机上会产生大量的粉屑尘埃等异物,造成分条机容易沾染较多的污垢,人工清理较为麻烦,费时费力,现在急需一种便于除尘的分条机。
技术实现要素:
针对现有技术存在的不足,本实用新型的目的是提供一种便于除尘的分条机,其具有自动除屑,提高除屑效率的优点。
本实用新型的上述目的是通过以下技术方案得以实现的:一种便于除尘的分条机,包括机架,所述机架上依次设有导向滚筒组、切割装置,所述切割装置位于机架的一侧,所述切割装置下设有除尘装置,所述除尘装置从上往下依次包括抽风筒、抽风管、抽风机和集尘箱,所述抽风筒的两端架设于所述机架上,所述抽风管的一端与所述抽风筒连通,所述抽风管的另一端连通于所述抽风机的进风口,所述集尘箱位于所述抽风筒的下方。
通过采用上述技术方案,切割装置对片材分条时,产生的粉屑、灰尘在抽风机产生负压气流的带动下,负压气流将粉屑带入至抽风筒中,并沿抽风管将携带有粉屑、灰尘的负压气流通入集尘箱中,从而将粉屑、灰尘收集至集尘箱中,即可相对于传统的分条机,自动清洁程度高,提高清洁效率,减少工人的劳动强度。
本实用新型进一步设置为:所述抽风筒靠近切割装置的侧面开设有定向槽,所述定向槽与所述切割装置相互对应设置。
通过采用上述技术方案,使得切割装置能够定位切割,提高片材切割的精准度;同时片材进行切割时,抽风机产生负压气流直接将粉屑、灰尘带入至抽风筒中,进行粉屑、灰尘收集,提高清洁效率。
本实用新型进一步设置为:所述抽风筒靠近切割装置的侧面开设于若干个抽风孔。
通过采用上述技术方案,多个抽风孔全面的对切割片材进行抽风除屑,进一步提高清洁效率。
本实用新型进一步设置为:所述抽风筒与所述机架之间设有用于固定抽风筒的固定插件,所述机架与所述抽风筒开设有固定孔,所述固定插件插接于所述固定孔中。
通过采用上述技术方案,将抽风筒安装固定于机架上,固定插件、固定孔的设置便于工人将抽风筒安装在机架上。
本实用新型进一步设置为:所述固定插件上套设有固定套,所述固定套为弹性垫圈。
通过采用上述技术方案,进一步将抽风筒稳固的安装在机架上,提高抽风筒的稳固性。
本实用新型进一步设置为:所述抽风筒的远离切割装置的侧面设有振动电机。
通过采用上述技术方案,进一步减小粉屑、灰尘沉积于抽风筒中的可能,提高粉屑、灰尘的清洁效率,减少工人的劳动力。
综上所述,本实用新型的有益技术效果为:
1.通过抽风筒、抽风管、抽风机和集尘箱的设置,提高整体分条机的清洁效率,减少工人的劳动强度;
2.通过定向槽、多个抽风孔的设置,从而全方位、均匀的进行吸屑,提高清洁效率。
附图说明
图1是便于除尘的分条机的整体结构示意图;
图2是分条机整体结构的俯视图;
图3是抽风筒与机架之间连接结构示意图。
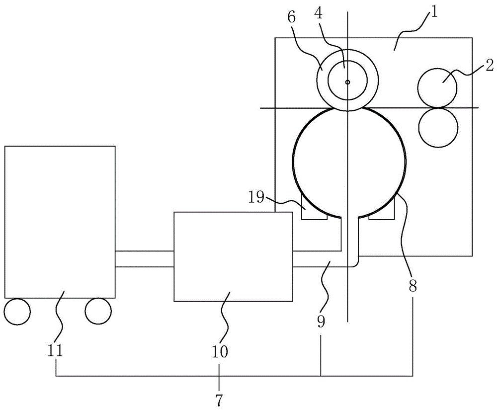
图中,1、机架;2、导向滚筒组;3、切割装置;4、刀片轴;5、驱动电机;6、圆形刀片;7、除尘装置;8、抽风筒;9、抽风管;10、抽风机;11、集尘箱;12、定向槽;13、抽风孔;14、固定插件;15、固定孔;16、把手;17、插杆;18、固定套;19、振动电机。
具体实施方式
以下结合附图对本实用新型作进一步详细说明。
参照图1,为本实用新型公开的一种便于除尘的分条机,包括机架1,机架1上从右到左依次设有导向滚筒组2和切割装置3,导向滚筒组2沿机架1的宽度方向设置,切割装置3包括刀片轴4,刀片轴4沿机架1的宽度方向设置,刀片轴4上均匀分布有若干个圆形刀片6,刀片轴4的一端固定连接有驱动电机5,使用时,需要分条的片材依次穿过导向滚筒组2、刀片轴4,刀片轴4在驱动电机5的带动下旋转,从而带动圆形刀片6将片材分切成若干个宽度一致的片条。
参照图1和图2,刀片轴4的下方安装有除尘装置7,除尘装置7从上往下依次设置有抽风筒8、抽风管9、抽风机10和集尘箱11;抽风筒8沿刀片轴4的轴向方向设置,抽风筒8靠近刀片轴4的侧面上开设有多个定向槽12,每个定向槽12均与对应的圆形刀片6相切;为了进一步吸附圆形刀片6与片材产生的粉屑,抽风筒8靠近刀片轴4的侧面上开设有若干个抽风孔13,从而进一步将粉屑吸附除尘。
参照图3,为了进一步稳固抽风筒8在机架1的位置,抽风筒8的两端分别与机架1之间设置有用于固定抽风筒8两端的固定插件14,固定插件14由呈半圆弧状的把手16和连接把手16两端的插杆17组成,插杆17上套设有固定套18,固定套18为弹性垫圈,抽风筒8的两端与机架1对应均开设有固定孔15;安装抽风筒8时,将插杆17插接于固定孔15中,弹性垫圈进一步的将插杆17固定在固定孔15中,从而将抽风筒8稳固在机架1上。
参照图1和图2,抽风机10和集尘箱11均设置在抽风筒8下方,抽风筒8与抽风机10的进风口以及抽风机10的出风口与集尘箱11均通过抽风管9连通,从而启动抽风机10时,抽风机10产生负压气流将片材切削产生的粉屑带入至集尘箱11中,从而将粉屑、尘埃等异物吸附至集尘箱11中,便于工人清理,提高工作效率。
参照图1,抽风筒8远离刀片轴4的侧面上安装有振动电机19,启动振动电机19从而避免粉尘沉积至抽风筒8内,提高粉尘收集的效率。
上述实施例的实施原理为:启动驱动电机5、抽风机10,将圆形刀片6分切片材产生的粉屑、灰尘经抽风机10产生的负压气流,通过抽风管9带动至集尘箱11中,从而减轻工人的工作强度,提高分条机的工作效率。
本具体实施方式的实施例均为本实用新型的较佳实施例,并非依此限制本实用新型的保护范围,故:凡依本实用新型的结构、形状、原理所做的等效变化,均应涵盖于本实用新型的保护范围之内。
技术特征:
1.一种便于除尘的分条机,包括机架(1),所述机架(1)上依次设有导向滚筒组(2)、切割装置(3),所述切割装置(3)位于机架(1)的一侧,其特征在于:所述切割装置(3)下设有除尘装置(7),所述除尘装置(7)从上往下依次包括抽风筒(8)、抽风管(9)、抽风机(10)和集尘箱(11),所述抽风筒(8)的两端架设于所述机架(1)上,所述抽风管(9)的一端与所述抽风筒(8)连通,所述抽风管(9)的另一端连通于所述抽风机(10)的进风口,所述集尘箱(11)位于所述抽风筒(8)的下方。
2.根据权利要求1所述的一种便于除尘的分条机,其特征在于:所述抽风筒(8)靠近切割装置(3)的侧面开设有定向槽(12),所述定向槽(12)与所述切割装置(3)相互对应设置。
3.根据权利要求2所述的一种便于除尘的分条机,其特征在于:所述抽风筒(8)靠近切割装置(3)的侧面开设于若干个抽风孔(13)。
4.根据权利要求3所述的一种便于除尘的分条机,其特征在于:所述抽风筒(8)与所述机架(1)之间设有用于固定抽风筒(8)的固定插件(14),所述机架(1)与所述抽风筒(8)开设有固定孔(15),所述固定插件(14)插接于所述固定孔(15)中。
5.根据权利要求4所述的一种便于除尘的分条机,其特征在于:所述固定插件(14)上套设有固定套(18),所述固定套(18)为弹性垫圈。
6.根据权利要求1所述的一种便于除尘的分条机,其特征在于:所述抽风筒(8)的远离切割装置(3)的侧面设有振动电机(19)。
技术总结
本实用新型涉及一种便于除尘的分条机,涉及分条机的技术领域,包括机架,所述机架上依次设有导向滚筒组、切割装置,所述切割装置位于机架的一侧,所述切割装置下设有除尘装置,所述除尘装置从上往下依次包括抽风筒、抽风管、抽风机和集尘箱,所述抽风筒的两端架设于所述机架上,所述抽风管的一端与所述抽风筒连通,所述抽风管的另一端连通于所述抽风机的进风口,所述集尘箱位于所述抽风筒的下方。本实用线型具有自动除屑,提高除屑效率的优点。
技术研发人员:段怀勇;刘伟
受保护的技术使用者:苏州盎世新材料有限公司
技术研发日:2020.09.01
技术公布日:2021.06.01